Oggi è giovedì 30 aprile 2026, 8:51

Tutti gli orari sono UTC + 1 ora [ ora legale ]




Apri un nuovo argomento Rispondi all’argomento  [ 9 messaggi ] 
Autore Messaggio
 Oggetto del messaggio: Apparecchi sottostazione elettrica
MessaggioInviato: giovedì 7 gennaio 2016, 19:57 
Non connesso

Iscritto il: lunedì 21 luglio 2008, 13:25
Messaggi: 88
Località: Sabina
Salve,
mi presento. Mi chiamo Francesco e scrivo per la prima volta nel subforum "linee ferroviarie".
Ho una domanda per qualche esperto di sottostazioni elettriche. Sapete dirmi che apparecchi sono quelli che ho cerchiato di rosso nella foto allegata? Interruttori extrarapidi? scaricatori a 3kV?... Ho scattato questa foto alla sottostazione di Fondi-Sperlonga
Grazie, buona serata
F.


Allegati:
particolare sottostazione.JPG
particolare sottostazione.JPG [ 46.17 KiB | Osservato 10210 volte ]
Top
 Profilo  
 
 Oggetto del messaggio: Re: Apparecchi sottostazione elettrica
MessaggioInviato: giovedì 7 gennaio 2016, 21:19 
Non connesso

Iscritto il: domenica 19 marzo 2006, 19:18
Messaggi: 263
Località: RIETI(RI)
A proposito di sottostazione elettrica (spero Francesco non si offenda) chiedo agli amici del forum dove poter reperire disegni in scala h0 di edifici di sottostazioni elettriche per poter eseguire una riproduzione modellistica.
Grazie

Giovanni


Top
 Profilo  
 
 Oggetto del messaggio: Re: Apparecchi sottostazione elettrica
MessaggioInviato: giovedì 7 gennaio 2016, 23:21 
Non connesso

Iscritto il: domenica 14 marzo 2010, 21:37
Messaggi: 1994
Località: Faenza
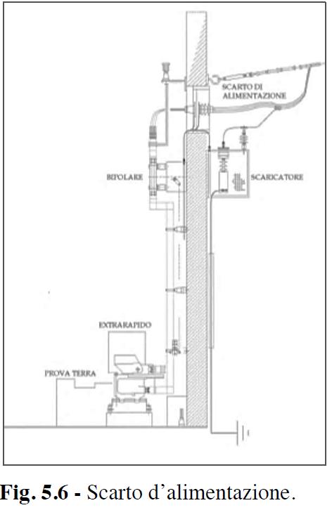
E' uno scaricatore di tensione che impedisce a sovratensioni lato CC di entrare in sottostazione.
Trovato in :
http://amslaurea.unibo.it/8109/1/Lorenz ... i_Tesi.pdf
Allegato:
Scarto di alimentazione.JPG
Scarto di alimentazione.JPG [ 27.37 KiB | Osservato 10175 volte ]

- per scarto di alimentazione direi che si intende il fatto che il conduttore vero e proprio è ancorato all' isolatore di fissaggio alla parete della sottostazione, mentre da esso parte un cavo ausiliario che entra in sottostazione tramite un isolatore passante.
- lo scaricatore di tensione serve a porre limiti ad eventuali sovratensioni sul lato a CC (Corrente Continua). Tali sovratensioni potrebbero essere causate da inserzione o disinserzione dei circuiti di trazione delle locomotive alimentate o da eventuali effetti indotti di scariche atmosferiche
E' necessario che il collegamento allo scaricatore sia più corto e più rettilineo possibile, per limitarne l' induttanza che ne diminuirebbe l' efficacia.


Stefano Minghetti


Top
 Profilo  
 
 Oggetto del messaggio: Re: Apparecchi sottostazione elettrica
MessaggioInviato: venerdì 8 gennaio 2016, 8:38 
Non connesso

Iscritto il: lunedì 21 luglio 2008, 13:25
Messaggi: 88
Località: Sabina
Grazie mille Stefano, chiarissima spiegazione.
Mi permetto ancora una domanda. In alcuni impianti mi sembra di non vederli. E' possibile che siano magari installati all'interno dell'edificio?
Buona giornata.
F.


Top
 Profilo  
 
 Oggetto del messaggio: Re: Apparecchi sottostazione elettrica
MessaggioInviato: venerdì 8 gennaio 2016, 11:05 
Non connesso

Iscritto il: giovedì 3 dicembre 2009, 15:57
Messaggi: 1102
Certamente, le apparecchiature nel disegno a sinistra sono all'interno.
Fondi Sperlonga è una stazione bellissima. Passa di tutto e poi sul tronchino capitano spesso automotori ex preda bellica in carico a ditte di manutenzione della linea.
Come curiosità, all'interno del vicino mercato ortofrutticolo è stato monumentato un vecchio automotore che si usava in passato quando era attivo il raccordo industriale.


Top
 Profilo  
 
 Oggetto del messaggio: Re: Apparecchi sottostazione elettrica
MessaggioInviato: venerdì 8 gennaio 2016, 14:04 
Non connesso

Iscritto il: lunedì 21 luglio 2008, 13:25
Messaggi: 88
Località: Sabina
Ok, io però volevo sapere se anche lo scaricatore può stare all'interno visto che in alcune istallazioni non mi sembra di vederli dall'esterno
Ciao
F.


Top
 Profilo  
 
 Oggetto del messaggio: Re: Apparecchi sottostazione elettrica
MessaggioInviato: venerdì 8 gennaio 2016, 21:59 
Non connesso

Iscritto il: domenica 14 marzo 2010, 21:37
Messaggi: 1994
Località: Faenza
kecco65 ha scritto:
... volevo sapere se anche lo scaricatore può stare all'interno visto che in alcune istallazioni non mi sembra di vederli dall'esterno


Non sò come fanno, quindi non ti sò rispondere. Ma mi vengono le seguenti considerazioni :
- se un fulmine colpisse direttamente la linea aerea, la sovratensione potrebbe essere tale da sovraccaricare lo scaricatore facendolo incendiare. Per questo è meglio che esso stia fuori
- lo scaricatore necessita di un cavo che và a terra. Lo si vede andare giù lungo il muro. Se fosse all' interno, il cavo di terra si troverebbe a fare lo stesso percorso del cavo in tensione che và all' extrarapido, con conseguenti problemi di distanze reciproche. Ponendo lo scaricatore in altra posizione se ne allungherebebro i collegamenti, riducendone l' efficacia
- scaricatori potrebbero essere posti anche più verso la linea aerea, per esempio, un palo prima. Sarebbe interessante se ci fosse il parere di qualcuno che ci lavori o che li conosca


Stefano Minghetti


Top
 Profilo  
 
 Oggetto del messaggio: Re: Apparecchi sottostazione elettrica
MessaggioInviato: domenica 10 gennaio 2016, 0:07 
Non connesso

Iscritto il: mercoledì 20 settembre 2006, 20:44
Messaggi: 6418
Località: Sorbolo di Sorbolo Mezzani (PR)
In linea di massima è bene che gli scaricatori siano distanti dai fabbricati, appunto perchè c'è il rischio di eslosione o/e incendio. Bisogna che poi i collegamenti verso terra siano i più brevi e rettilinei possibili.
Nel caso della trazione ferroviaria è bene siano su un palo interposto tra il fabbricato della SSE e il primo palo vicino alla LA, dove di solito c'è anche il sezionatore.
Poi succede che il primo palo è troppo vicino a zone dove possono esserci persone o/e veicoli ferroviari, allora lo si mette all'esterno del fabbricato, come nella foto.


Top
 Profilo  
 
 Oggetto del messaggio: Re: Apparecchi sottostazione elettrica
MessaggioInviato: domenica 10 gennaio 2016, 15:08 
Non connesso

Iscritto il: lunedì 21 luglio 2008, 13:25
Messaggi: 88
Località: Sabina
ste.klausen21 ha scritto:
Nel caso della trazione ferroviaria è bene siano su un palo interposto tra il fabbricato della SSE e il primo palo vicino alla LA, dove di solito c'è anche il sezionatore.

Grazie Marco,
dunque potrebbe essre questo il caso della SSE di S. Vito-Lanciano che riporto nella foto scattata lo scorso agosto. Purtroppo la foto non è molto definita, si vedono però i cavi a 3kV che risalgono essendo interrati fra edificio e i pali in figura che portano anche i sezionatori.
In questo impianto ovviamente non ci sono scaricatori istallati sul muro.
F.


Allegati:
particolare sottostazione s vito lanciano.JPG
particolare sottostazione s vito lanciano.JPG [ 205.38 KiB | Osservato 10009 volte ]
Top
 Profilo  
 
Visualizza ultimi messaggi:  Ordina per  
Apri un nuovo argomento Rispondi all’argomento  [ 9 messaggi ] 

Tutti gli orari sono UTC + 1 ora [ ora legale ]


Chi c’è in linea

Visitano il forum: Nessuno e 5 ospiti


Non puoi aprire nuovi argomenti
Non puoi rispondere negli argomenti
Non puoi modificare i tuoi messaggi
Non puoi cancellare i tuoi messaggi
Non puoi inviare allegati

Cerca per:
Vai a:  
banner_piko

Duegi Editrice - Via Stazione 10, 35031 Abano Terme (PD). Italy - Tel. 049.711.363 - Fax 049.862.60.77 - duegi@duegieditrice.it - shop@duegieditrice.it
Direttore editoriale: Luigi Cantamessa - Amministratore unico: Federico Mogioni - Direttore responsabile: Pietro Fattori.
Registro Operatori della Comunicazione n° 37957. Partita iva IT 05448560283 Tutti i diritti riservati Duegi Editrice Srl