marco_58 ha scritto:
Nella riduzione in scala si riducono i raggi delle curve a circa 1/8
...
quindi alle leve si possono togliere due posizioni per parte: nostalgico

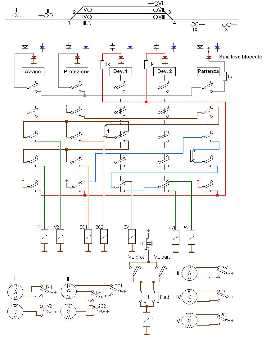
Marco lo dice con l' ironia, ma di fatto le leve hanno un meccanismo che elettrotecnicamente non è molto eludibile.
Mi spiego meglio (per chi non lo sapesse, ovviamente, non per quelli che sono intervenuti).
Ogni leva ha varie posizioni lungo la corsa.
Le posizioni estreme sono usate per comandare dei contatti che stabiliscono delle condizioni. P.es. dare consenso ad un segnale.
In ferrovia, dare consenso ad un segnale è la cosa più pericolosa che si possa fare, quindi quella condizione deve essere raggiunta solo se sussistono tutte le condizioni necessarie.
Ne consegue che, un pò prima di arrivare alla posizione estrema che comanda il segnale (o altro), la leva deve bloccarsi ed attendere che siano confermate le condizioni necessarie.
Per ottenere questo, c' è un meccanismo con una slitta e dei denti che la fà bloccare.
Il verificarsi delle condizioni è una serie di contatti elettrici di altri apparecchi. I contatti sono in serie, quindi la corrente attraversa uno dopo l' altro i contatti di consenso. Arrivata alla leva, la corrente ne aziona l' elettromagnete, che sblocca l' avanzamento dalla penultima posizione, consentendo di porre la leva a fondo corsa.
Se si dispone di una leva senza elettromagnete, come quelle di Marcello, occorre introdurre logica aggiuntiva per validare il consenso della leva.
Stando in elettrotecnica, si possono aggiungere relè e quant' altro per simulare il sistema dell' elettromagnete. Poi, il resto dei circuiti potrà essere come il vero.
Se si usa un scheda elettronica a microprocessore, si può integrare in esso la logica che surroga il meccanismo di consenso ad elettromagnete.
In entrambi i casi un sistema potrebbe essere il seguente :
- la leva ha solo due posizioni e simula una vera leva con solo due posizioni utili : p.es. un deviatoio
- portando la leva a fondo corsa, si accende una prima spia rossa
- verificandosi le condizioni che azionerebbero l' elettromagnete, la spia rossa si spegne e viene azionato un relè che conferma la posizione della leva
- il relè dovrebbe avere il numero dei contatti richiesto dalla logica ferroviaria a valle
Non è una simulazione perfetta poichè manca di alcuni aspetti.
Per esempio : la vera leva di segnale può essere momentaneamente riportata alla posizione subito precedente per chiudere il segnale, senza che cadano le condizioni presenti. Può poi essere riportata a fondo corsa per aprire nuovamente il segnale.
Con le leve di Marcello, o con altri commutatori similari oggi in commercio, si potrebbe simulare una situazione simile se si disponesse di leve a 3 posizioni.
Non sò se mi sono spiegato. In caso di domande risponderò.
Quelle sono ipotesi ma, ovviamente, il vero è impagabile :
Allegato:
IMG_8312 ritagliata e al 20percento.JPG [ 44.79 KiB | Osservato 9875 volte ]
questo è un ADM (Apparato Deviatoi Manuali), l' antenato dell' ACE.
Per azionare le leve si opera nello stesso modo e la leva funziona allo stesso modo, eccetto il fatto che ha anche dei vincoli meccanici rispetto alle altre leve ed alle chiavi nelle toppe.
E' collegato ad un plastico/diorama (nella foto non lo era ancora) e lo si usa come quando era collegato alla sua stazione.
Ne venderebbero poche, sarebbero complicate da inserire in un impianto, ma un sogno dice che sarebbe bello che una casa ne mettesse i commercio un tipo da ACE (senza serratura meccanica !). Ma, tranquilli, è solo un sogno.
Stefano Minghetti